Kit de Conversión Axxiom/Schmidt
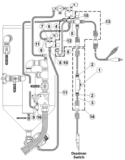
KIT DE CONVERSION COMBO VALVULA - MV3
Sistema de aire automático, la tolva se despresuriza cuando el control de paso de abrasivo se suelta
permitiendo el llenado. Incluye MV3, Combo válvula, ensamblaje de la manguera de aire, Control de
mando G2 de paso de granalla, y una manguera de control de doble línea de 55', mangueras de
ensamblaje, válvula de obstrucción y accesorios varios.
Parte No. 0001-071 (tubería de 11/4")
Parte No. 0001-081 (tubería de 11/2")
KIT DE CONTROL REMOTO COMBO VALVULA NEUMATICA
Sistema de aire automático, la tolva se despresuriza cuando el control de paso de abrasivo se suelta permitiendo el llenado. Incluye la Combo válvula, ensamblaje de la manguera de aire, Control de mando G2, manguera de control de doble línea de 55' y accesorios varios.
Parte No. 0001-000
KIT DE CONTROL REMOTO COMBO VALVULA ELECTRICA
Sistema de aire automático, la tolva se despresuriza cuando el control de paso de abrasivo se suelta permitiendo el llenado. Incluye la Combo válvula, ensamblaje de la manguera de aire, Control de mando G2E, manguera de control cordón eléctrical de 55', cable de poder de 25' y y accesorios varios.
12 volt Parte No. 0001-100
Otros voltajes disponibles
KIT DE CONTROL REMOTO NEUMATICO VALVULA THOMPSON II
Sistema de aire manual, la tolva permanece despresurizada cuando el control de paso de abrasivo se suelta. Incluye la válvula Thompson II, válvula automática de aire, ensamble de la válvula de control, control de mando G2, manguera de control de doble línea de 55', mangueras de ensamble, válvula de obstrucción y accesorios varios.
Parte No. 0002-081
Parte No. 0002-082
Parte No. 0002-082V
KIT DE CONVERSION NEUMATICO DE PASO-CORTE DE ABRASIVO (ACO)
(Para convertir tolvas pequeñas TVII usando mangueras de control de doble línea existentes)
Incluye válvula de control neumática de paso-obstrucción de abrasivo, manguera de ensamblaje de 55' verde ACO con conectores rápidos, válvula ACO, mangueras de ensamblaje y accesorios varios.
Parte No. 2035-001-01
KIT DE CONVERSION ELECTRICO DE PASO-OBSTRUCCIÓN DE ABRASIVO
(Para convertir tolvas eléctricas pequeñas TVII)
Incluye válvula de control eléctrica con unión transversal de montaje, cable de extensión de 55' con conectores y interruptor ACO, mangueras de ensamblaje y accesorios varios.
Parte No. 2035-101-01
KIT DE CONVERSION COMBO VALVULA NEUMATICA A ELECTRICA
Incluye válvula de control eléctica de ensamble, montaje en unión en t, control de mando G2E, cable eléctrico de 55', cable de poder y accesorios varios.
Parte No. 0005-410
Otros voltajes disponibles
KIT DE CONVERSION DE VALVULA THOMPSON II NEUMATICA A ELECTRICA
(Para convertir tolvas pequeñas TVII) Incluye montaje en unión en "T", control de mando G2E, cable eléctrico de 55', cable de poder y accesorios varios.
Para 1 Salida de 12 Volt (Parte No. 0004-410)
* Precio en dólares (USD), para convertir a pesos colombianos (COP) multiplicar por la TRM del día.
Información Técnica
| Ficha Kits | Ficha ACO |
Vea también:
-
REPUESTOS & PARTES "Axxiom/Schimdt"
-
GRANALLADO HÚMEDO/SECO
SOLUCIÓN INTEGRAL AMPHIBLAST -
TRATAMIENTO DE AIRE
PARA PROCESOS GRANALLADO -
TOLVAS DE GRANALLADO
CON RECOLECCION AUTOMATICA -
TOLVAS DE GRANALLADO CLASICAS
-
tolvas de granallado de gran tamaño
-
TOLVAS DE GRANALLADO SERIE M
-
granallado de tubos
-
granalladoras turbinadas
-
maquina granalladora portatil
-
granalladoras por presion de aire
-
EQUIPOS PROTECCIÓN
GRANALLADO & PINTURA -
EQUIPOS PARA PINTURA



Móvil: +1 905 541 0997